- Cause analysis of stalling of turbine fan in sulfur acid making unit
Foreword
The core power fan equipment of many sulfur acid making devices uses a single-stage turbine axial flow fan, and the turbine speed is controlled by 505. Some turbines stall during operation, as shown on the controller in Figure 505, the stall control is 128 RPM higher and 337 RPM lower, respectively, and the occurrence time is as long as 10 seconds (see Figure 1).

Figure 1
1. Overview of turbines
Turbine is a machine that converts the energy contained in the fluid medium into mechanical work, which is composed of nozzles and moving blades. Turbine structure can be divided into single-stage and multi-stage turbines.
Main structure of single-stage turbine (see Figure 2) : The moving blades are installed on the impeller at a certain distance and a certain Angle to form a moving blade grid, and constitute many identical steam channels. The rotor cascade is installed on the impeller, and the impeller and the rotating shaft form the rotating part of the turbine, which is called the rotor. The stator blades are arranged at a certain distance and Angle to form a stator cascade, and the stator cascade is fixed and stationary. The steam channel formed by the stator cascade is called a nozzle. Steam with a certain pressure and temperature expands in the nozzle, and the steam pressure and temperature decrease while the speed increases, so that its heat energy is converted into kinetic energy. The change of steam flow speed in the moving blade channel generates a force on the moving blade, drives the rotor to rotate, and completes the conversion of kinetic energy to mechanical energy.

Figure 2
2. Turbine parameters and control
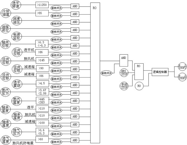
The turbine in the sulfur acid making unit is a single stage turbine, driven by the medium-pressure superheated steam generated by the waste heat boiler of the sulfur acid making unit, and the axial flow fan is driven. The 505 controller is used to control the turbine speed, with DCS interlocking protection. The DCS system is used to measure the turbine level, temperature, pressure, vibration, displacement and speed measurement points, and implement the chain protection operation (see Figure 3).

Figure 3
3. Stall analysis
Harm of stall
Stall is when the control system loses speed control of the turbine. This is very dangerous for turbine units, and will lead to turbine units in serious cases “ Car accident” Causing personal safety and property losses. The stall is also accompanied by the turbine vibration intensification and the dramatic change of axial displacement, resulting in the increase of the watt temperature and triggering the turbine chain stop. The air in the sulfur acid making device is provided by the turbine unit. When the turbine stall occurs during the operation of the device, if the speed is reduced, the air is insufficient, resulting in overtemperature of the sulfur burning furnace and damage to the sulfur burning furnace. In serious cases, the sulfur burning will not be fully generated into sublimed sulfur, resulting in serious system damage. If the speed increases, the air pressure will be higher than the designed acid seal height of the drying tower, the acid seal will blow, and the air and acid will overflow from the dry suction tank and damage the drying pump, resulting in equipment and environmental protection accidents. When the outlet pressure of the axial fan and the device resistance reach the shock range, the fan shock will cause damage to the equipment.
Principle of speed regulation
Turbine adopts electro-hydraulic regulation system, mainly composed of electrical parts and hydraulic parts. The use of electrical components to measure and transmit signals, the signal comprehensive processing ability is strong, the control accuracy is high, the operation, adjustment and adjustment parameters are convenient to modify. When the hydraulic parts are used as actuators (regulating the steam valve drive device), they fully show the advantages of fast response speed and large output power, which can not be replaced by other types of actuators. Using analog electric modulation system, it has the characteristics of fast, accurate and high sensitivity, the system has high adjustment accuracy, and the delay rate is 0.1%. The speed regulation is completed by the 505 controller, which gives the signal of the control electro-hydraulic converter and implements the accurate control of the turbine.
Stall analysis
From the analysis of the change of process parameters (Table 1), it can be seen that if the turbine has a serious stall, the air intake of the sulfur burner will be reduced, the temperature of the sulfur burner will be increased, and the sublimation sulfur accident will be easily caused for a long time.

Table 1
Analysis of problem 1: When the speed decreases, the turbine inlet and outlet steam decrease correspondingly, which can be considered as the turbine inlet and outlet speed valve fault, but it cannot explain the increase of exhaust steam temperature and the sudden increase of speed, and the turbine inlet and outlet steam also increase correspondingly, and the flow rate is higher than the normal speed, the fault of the inlet and outlet speed valve can be excluded.
Analysis of problem 2: The vibration, radial displacement and tile temperature of the turbine do not change in the stall process, and the state before the fault is maintained, so the mechanical fault of the turbine body is eliminated.
Analysis of problem 3: should be outside the turbine, in the steam pipeline providing power, analysis of steam pipeline operation in “ Sporty ” There are speed control valve and check valve, and the fault of speed control valve has been eliminated. It can be seen from (Figure 4) that the back-pressure steam of the turbine is removed from the steam pipe network, and the steam pipe network has two HRS low-temperature waste heat boilers and two turbine units (see Table 2). The pressure of the low-pressure steam pipe network varies with the size of the downstream steam. The designed exhaust pressure of the turbine is 0.5MPa, and the actual operating pressure is 0.46MPa. The operating pressure is very close to the pressure of the low-pressure pipe network, and when the pressure of the low-pressure pipe network rises, the balance force of the normal operation of the check valve will be destroyed, resulting in the operation of the check valve to establish a new balance force. From the flow characteristics of the check valve, it can be seen that it is similar to the quick-opening valve. When the check valve changes slightly, the pipeline flow rate will be changed. From the data of turbine changes (Table 1), it can be further proved that the check valve is caused; When the check valve lags, the turbine speed decreases, the exhaust steam volume decreases, the exhaust steam pressure increases, the intake steam flow decreases, the turbine impeller pressure increases, the original dynamic force balance changes, and the axial displacement increases. When the turbine speed increases, the exhaust flow increases, the exhaust pressure decreases, the intake flow increases, the turbine impeller pressure decreases, the dynamic force is changed to balance, and the axial displacement increases.

Table 2

Figure 4


